H0015FR PDF File |
Version 2 |
Hydrauliques |
25 Juin 03 |
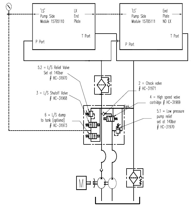
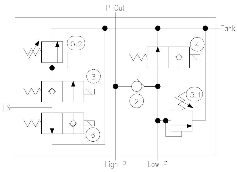
La pompe tandem amène l'huile à la valve de déchargement L.S. (aussi appelée contrôleur d'état de charge) en vitesse rapide, où les deux écoulements peuvent se rejoindre pour permettre une opération en vitesse rapide, ou se séparer pour permettre une vitesse lente avec l'écoulement de la seconde pompe retournant au réservoir d'huile.
En vitesse rapide, les deux écoulements d'huile sont combinés pour donner un flux d'huile total de 120l/m. Pour éviter que le moteur soit en surcharge, la pression de travail est réduite à 140 bars (2000psi).
La pression est réduite en ouvrant la valve (3) et en limitant la pression L/S par la valve de sûreté (5.2).
Le débit s'accroît lorsque la cartouche de la valve à vitesse rapide (4) est activée, permettant à la deuxième pompe d'entrer dans le circuit.
En vitesse lente il n'y a qu'une pompe qui produit la pression (1ère pompe) avec la deuxième pompe retournant au réservoir. Le débit d'huile total est maintenant de 60 l/m à 280 bars (4000psi).
La pression est maintenant limitée par la valve de contrôle Danfoss PVG32, car la vanne d'arrêt (3) est fermée, empêchant la valve de sûreté de fonctionner. Le clapet anti-retour (2) empêche l'huile d'entrer dans le circuit de la seconde pompe.
Une valve de décharge à commande électrique peut aussi être montée sur cette valve, qui est activée par les manettes de contrôle et les boutons d'arrêt d'urgence. Ceci est une OPTION pour augmenter le niveau de sécurité, requise pour les versions CE de matières dangereuses et PTO.
Lorsque la valve n'est pas activée, l'huile (LS) est déchargée au réservoir.
Lorsque la valve est activée, l'arrivée de la ligne LS au réservoir est bloquée, permettant ainsi au système hydraulique de fonctionner.
La fonction « vitesse lente » ne s'applique qu'aux bras de levage. Les stabilisateurs sont toujours en vitesse rapide, quelque soit la position du sélecteur de vitesse.
Lorsque la valve de haute vitesse (4) et la vanne d'arrêt (3) sont désactivées, elles retournent à la fonction vitesse lente/forte pression, permettant ainsi à l'opérateur de continuer l'opération avec de lourds conteneurs.
Vous trouverez ci-dessous un résumé du fonctionnement du "contrôleur d'état de charge en vitesse rapide".
Mode de vitesse |
"Vitesse Rapide" |
"Vitesse Lente" |
Flux d'huile |
120l/min |
60l/min |
Pression |
140bar (2000psi) |
280bar (4000psi) |
|
@ valve No 3 |
@ Danfoss PVG32 No 157B5110 |
Nbres de pompes en action |
2 x Pompes |
1 x Pompe (seconde pompe au réservoir) |
Solénoïd vitesse rapide(No 4) |
Activée |
Désactivée |
Valve de sûreté |
|
|
vitesse rapide (No 2) |
140bar (2000psi) |
Non-active |
vanne d'arrêt LS (No 5) |
Activée |
Désactivée |
valve sûreté LS (No 3) |
140bar (2000psi) |
Non- active |
EHF(régulateur de débit) |
Contournée. (Non- active) |
Active |



